Fonctionnement clim 930 BV5

Message :
le 30/07/2024 à 11:44
Bonjour à tous,

Je viens solliciter votre aide si l'un d'entre vous a les compétences requises pour un souci de clim sur ma 930 modèle 1989, BV5 G50.

En dehors du fait que le circuit est une vraie usine à gaz, le schéma électrique n'est pas simple à suivre non plus.

Je viens de faire recharger le gaz, tout est étanche, donc ça, c'est OK.

Lorsque je mets la clim en route par le bouton rotatif, le ventilo d'évaporateur se met en route, mais pas celui de condenseur et la bobine de compresseur ne colle pas non plus.

En court-circuitant les bornes du relais de clim, le ventilateur de condenseur se met en route et la bobine de compresseur colle et de l'air froid arrive dans l'habitacle, donc pour la partie puissance, c'est OK, tout fonctionne correctement.

En revanche, c'est la partie commande qui déconne et j'arrive pas à trouver.

J'ai vu sur le schéma électrique la présence d'un bloc de 3 fusibles déporté du bloc de fusibles principaux du compartiment avant et j'arrive pas à le localiser. Pour rappel, sur les 5 plots du relais de clim, 4 sont occupés avec un fil blanc / vert clair, un fil blanc / vert foncé, un fil rouge et un fil marron. Le blanc / vert clair et le marron partent au ventilo de condenseur, mais le rouge et le blanc / vert foncé partent je ne sais où.

Si l'un d'entre vous a des suggestions ou même la solution, je suis preneur.

Merci à vous par avance!

Cordialement,

GelbeVogel
le 30/07/2024 à 11:49
Tu utilises quel schéma électrique ? Pas le Bentley, j'espère.
Tu n'aurais pas un switch de sécurité basse/haute pression installé sur la conduite de refoulement ? Peut-être que ça a été monté après et qu'il est HS ou qu'il considère que tu n'as pas assez de gaz (manque de pression). Tu es encore au R12 ou ton auto a été convertie au R134a ?

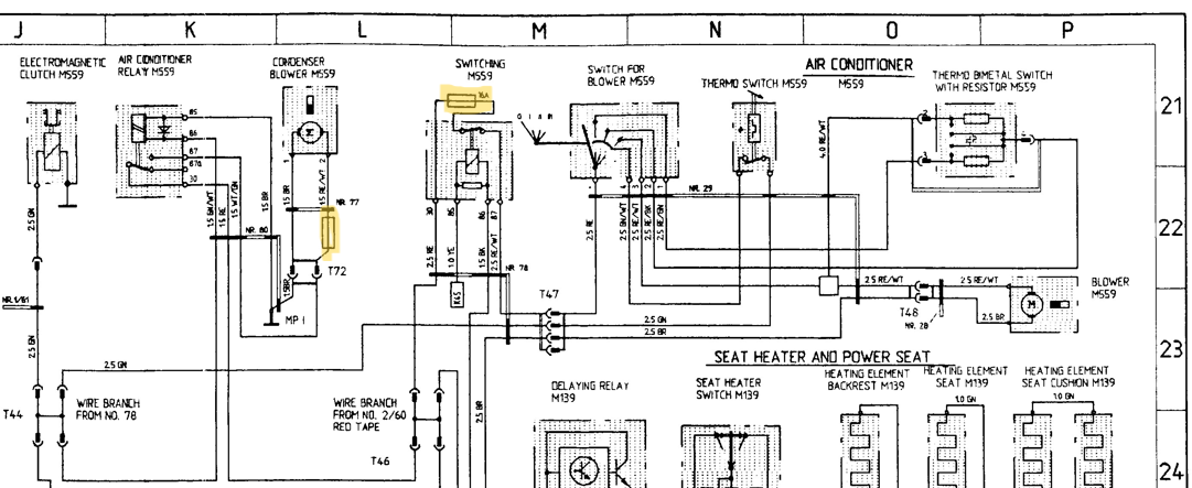
Sur les 89 il y a aussi un fusible monté en ligne sur le relais du condenseur avant, car le moteur de soufflerie du condenseur avant a tendance à se bloquer avec l'âge et des départs de feu ont été rapportés. Du coup Porsche a monté ce fusible en 89. J'ai posté le schéma quelque part. Faut que je retrouve. Hop ça y est, retrouvé le schéma :


Les fusibles nouveaux pour l'année 89 sont surlignés en jaune. Attention, c'est le schéma de la Carrera 89. Mais je crois que celui de la turbo est identique.
Message édité le 30/07/2024

Le bloc de trois fusibles déporté dont tu parles, il est en réalité déporté uniquement sur le schéma. Il fait partie de la rangée principale de fusibles dans le compartiment avant. Celui qui t'intéresse est le 25 A du milieu. Il dessert la clim ainsi que la motorisation des sièges. Si tes sièges électriques fonctionnent, tu peux oublier ce fusible. D'ailleurs, le fait que ta ventilation évaporateur fonctionne quand tu tourne le commutateur sur l'une des positions prouve aussi que ce fusible est bon. C'est d'ailleurs lui qui dessert aussi le fil rouge dont tu dis ne pas savoir où il va. Regarde sur le schéma, c'est le noeud T46 "Wire branch from No. 2/60 red tape".
Message édité le 30/07/2024
le 31/07/2024 à 01:18
Bonsoir à tous,

Wazz, merci beaucoup à toi pour toutes ces infos précieuses!

Non, je n'utilise pas de schéma Bentley, mais celui que j'ai n'est pour ainsi dire pas utilisable, il s'agit d'un manuel d'atelier en ligne que j'ai acheté, mais malheureusement, la partie faisceau est inexploitable, car toute floue et illisible.

Sinon, le switch basse/haute pression, s'il est présent sur la ligne de clim, je ne sais pas où le localiser, mais ce qui est sûr, c'est que lorsque je court-circuite les bornes 30 et 86 (je crois, à reconfirmer ce week-end quand même), tout le système fonctionne correctement, la bobine du compresseur colle, le ventilo de condenseur se met en route et j'ai de l'air froid dans l'habitacle, donc pour moi, le circuit puissance et tous les périphériques fonctionnent correctement, c'est juste le circuit commande qui déconne.

Pour mon gaz, j'ai fait convertir le circuit au R134 et je l'ai récupérée de cette opération samedi dernier.

Pour ce qui est du fusible monté en ligne pour le ventilo de condenseur, là aussi, je l'ai clairement identifié.

En revanche, pour le bloc de trois fusibles, je suis étonné de ce que tu me dis, car sur le manuel de pièces de rechange, il est bien indiqué comme une pièce à part, et on le retrouve également en vente et en illustration sur le site de Rose Passion.

Et sachant qu'on parle de la partie commande, il ne peut s'agir que de "petits" fusibles.

Sur le schéma que tu m'as envoyé, quel est l'inter "switching M559" en dessus duquel tu as surligné le fusible en jaune, et où se trouve-t-il?

Je vais regarder ça de plus près ce week-end, notamment avec l'aide du schéma que tu m'as mis en ligne.

Merci encore à toi et si tu vois éventuellement d'autres éléments intéressants à me communiquer, je suis preneur!

Cordialement,

GelberVogel
Message édité le 31/07/2024
le 31/07/2024 à 12:13
Bon je vais essayer de répondre, ça peut être dans le désordre par rapport à tes interrogations.
- M559 c'est le nom de l'option clim pour nos autos. Donc ça c'est bon. La légende Switching M559 n'est rien d'autre que le relais qui se trouve dans le compartiment de l'évaporateur, sous la trappe dans le coffre avant. Il est équipé de son propre fusible. Ouvre cette trappe et tu vas le trouver. Malheureusement les légendes des schémas Porsche, au fil des années, ont été plus ou moins bien traduites de l'allemand vers l'anglais (et vers le français pour les modèles plus anciens). Par exemple, ce fameux relais, sur le schéma de l'année 88, il s'appelle "Operating relay M559". Même sur les schémas en anglais, il y a des légendes farfelues ou erronées, ou imprécises. Perso je me suis recréé ma propre version de l'année 88 (celle de mon auto) avec des légendes claires, que j'ai retapées par-dessus les légendes mal scannées ou incorrectes à mon sens. Je l'ai fait en anglais car je finis par mieux connaître la terminologie anglaise que la française et c'est plus facilement "partageable". Bref... Voici le résultat :


Tu peux zoomer dessus autant que tu le veux. J'ai fait quelques rajouts (en bleu) et
corrections (en rouge). Le schéma de la partie clim est un peu différent de celui de l'année 89, il y manque notamment les fameux fusibles surlignés en jaune. Le "Hi-Lo Pressure Switch" que j'ai légendé en bleu y figure alors qu'en réalité il n'a jamais existé. D'ailleurs il disparaît des schémas de l'année 89, aussi bien pour la Carrera que pour la turbo. Il est en revanche vivement conseillé d'en installer un lorsqu'on passe au R134a.
A noter que j'ai laissé les couleurs de fil dans leur langue d'origine et que pour l'année 88 elles sont en allemand. Alors que sur le schéma de la turbo 89, elles sont en anglais.

L'autre relais dont tu as court-circuité les bornes 86 et 30, ils l'appellent sur le schéma AIR CONDITIONER RELAY M559. C'est un mauvais choix également, car ce relais n'est que la commande de la soufflerie du condenseur avant. Bref, pas facile.

Concernant ton récent passage au R134a, tu dis l'avoir fait faire. As-tu une description de ce qu'ils ont fait, et notamment s'ils ont monté ce switch de sécurité ? Si c'est le cas, il doit être sur la conduite de refoulement, dans le compartiment moteur, entre la sortie du compresseur et l'entrée du condenseur arrière. C'est normalement là qu'on le monte, mais ça implique souvent de changer la conduite. De toute façon je ne pense pas que ce soit ton problème pour l'instant. si tu parviens à faire fonctionner la clim en forçant la commande, c'est que tout va bien côté pression.
Mais je sèche un peu, quand tu parles de court-circuiter les bornes 30 et 86, c'est relais en place ou tu enlèves le relais et tu pontes ces deux bornes sur le porte-relais ? As-tu vérifié que ce relais fonctionne bien ? Tu peux faire l'essai avec un autre relais rond dont tu es sûr du fonctionnement. Par exemple celui de l'avertisseur.
J'attends ta réponse. En attendant, d'ici demain ou vendredi au plus tard, je vais essayer de t'assembler les planches de schéma de la turbo 89 pour que tu puisses disposer d'une base plus claire. Pour l'instant je ne l'ai fait que pour les Carrera 84 à 89, c'est du boulot, donc je remettais à plus tard (l'hiver prochain) le traitement des schémas turbo.
Concernant le trio de fusibles, peux-tu me donner le lien RP ou une référence ? Je suis un peu surpris, et je me demande si tu ne confonds pas avec le porte-fusibles à trois fusibles du compartiment moteur. Il sert au chauffage et au dégivrage de la lunette arrière et n'a rien à voir avec la clim.

Le système de clim Porsche de ces années-là est mal ficelé. Ils ont manqué de positions de fusible et n'ont trouvé que le fusible 25 A des sièges électriques pour desservir tout le bordel. Du coup, des sous-systèmes peu consommateurs tels que la commande de relais se sont retrouvés protégés uniquement par un gros fusible de 25 A qui ne fondait pas en cas de blocage du moteur de condenseur avant. D'où l'ajout du fusible de 7,5 A après coup. Donc ne cherche pas d'autre fusible, il n'y en a que trois qui protègent l'intégralité de la clim sur le modèle 89.
le 31/07/2024 à 21:15
bonsoir a tous
change le bouton de la sonde celle ci est coupe ou débranche les deux fil du bouton de la température monte un fusible dessus et démarre ta clim pour tester si cela fonctionne le capillaire du bouton thermostat est HS
Message édité le 31/07/2024
le 31/07/2024 à 21:29
avant toute chose, l’interrupteur avec le capillaire est présent et fonctionnel ??? j’avais ça sur ma 930 et c’est lui qui deconnait.

il faudrait que je replonge dans ma mémoire mais ça date de tellement longtemps…
le 31/07/2024 à 21:39
Hum, si vous regardez le schéma que j'ai posté plus haut pour la 88 (ok c'est pas la même année ni une turbo, mais la conception est similaire), le thermo switch M559 sur le schéma, qui est piloté par le capillaire, ne commande que l'embrayage électromagnétique du compresseur. Là on a aussi le ventilo de condenseur avant qui ne déclenche pas, alors que ce n'est pas le même circuit.
le 01/08/2024 à 17:26
exact !

@Wazz tu parles d'un switch de sécurité suite au passage du R134a... mais théoriquement, c'est le Hi-Low pressure sur ton schéma en L21 qui fait le job, et en cas de réelle surpression il y a la capsule à éclatement sur le détendeur qui doit claquer à 19 bars... non ?
Message édité le 02/08/2024
le 04/08/2024 à 00:09
Bonsoir à tous,

Un immense merci à chacun d'entre vous, dont la diversité et la complémentarité de vos réponses m'ont finalement, après deux jours de travail à tout décortiquer et tester, permis d'identifier la panne, en l'occurrence, le capillaire du thermostat qui a perdu ses caractéristiques de dilatation et qui à chaud, ne ferme plus le contact, donc pièce à changer.

Pièce commandée en urgence chez Rose Passion vendredi à 11h55 et reçue ce matin, et là, déception: pièce inmontable, car trop longue (51 mm au lieu de 45 mm pour la pièce d'origine et un logement dans la console de 49 mm), donc commande chez Porsche Saint Etienne dès lundi matin.

Petite correction de ma part sur une manip qui a plongé wazz dans le doute: je n'ai pas court-circuité les bornes du relais comme je l'ai écrit, j'ai amené un "+" sur la borne du relais qui m'a permis de voir que la commande fonctionnait lorsqu'elle était alimentée de la sorte... mais qui dans les faits, ne fonctionnait plus du fait que le contact du thermostat restait en permanence ouvert.

Encore une fois merci à tous et bon week-end!

Cordialement,

GelberVogel
le 04/08/2024 à 09:48
ah tu vois le capillaire je le sentais bien, ayant déjà rencontré le soucis moi-même…
par contre je m’étonne que la pièce ne se monte pas en lieu et place !? la pièce est estampillée Porsche ou pas ???
le 04/08/2024 à 16:18
Dixit Gedeon25exact !

@Wazz tu parles d'un switch de sécurité suite au passage du R134a... mais théoriquement, c'est le Hi-Low pressure sur ton schéma en L21 qui fait le job, et en cas de réelle surpression il y a la capsule à éclatement sur le détendeur qui doit claquer à 19 bars... non ?Message édité le 02/08/2024
Oui bien sûr, il faut de préférence en monter un quand on passe au R134a, essentiellement à cause des pressions de travail plus élevées qu'avec le R12.
Mais si le schéma montre bien ce switch en L21, en réalité il n'a jamais existé. C'est le schéma de l'année 88 remanié par ma pomme (les légendes en anglais sont retapées par-dessus le schleu, c'est donc moi qui ai pris le parti de l'appeler Hi-Lo pressure switch). Avant ces années-là il n'y en a pas et après non plus, c'est-à-dire qu'il apparaît mystérieusement en 88 et disparaît à nouveau en 89. Porsche avait certainement en projet de l'ajouter, et la personne chargée de mettre à jour le schéma électrique pour le modèle 88 a cru bon de l'ajouter. Je dis ça mais j'en sais rien du tout, à vrai dire, ça vient s'ajouter à quelques autres anomalies des schémas Porsche. Mais moi qui ai un modèle 88, je peux t'assurer que ce switch n'existe pas à la sortie d'usine avec l'option clim.
le 04/08/2024 à 16:20
Dixit GelbeVogelBonsoir à tous,

Un immense merci à chacun d'entre vous, dont la diversité et la complémentarité de vos réponses m'ont finalement, après deux jours de travail à tout décortiquer et tester, permis d'identifier la panne, en l'occurrence, le capillaire du thermostat qui a perdu ses caractéristiques de dilatation et qui à chaud, ne ferme plus le contact, donc pièce à changer.

Pièce commandée en urgence chez Rose Passion vendredi à 11h55 et reçue ce matin, et là, déception: pièce inmontable, car trop longue (51 mm au lieu de 45 mm pour la pièce d'origine et un logement dans la console de 49 mm), donc commande chez Porsche Saint Etienne dès lundi matin.

Petite correction de ma part sur une manip qui a plongé wazz dans le doute: je n'ai pas court-circuité les bornes du relais comme je l'ai écrit, j'ai amené un "+" sur la borne du relais qui m'a permis de voir que la commande fonctionnait lorsqu'elle était alimentée de la sorte... mais qui dans les faits, ne fonctionnait plus du fait que le contact du thermostat restait en permanence ouvert.

Encore une fois merci à tous et bon week-end!

Cordialement,

GelberVogel
Bon tant mieux si c'était le capillaire, encore que c'est pas donné et pas facile à changer. Si en plus RP te vend un truc qui se monte pas... (grrrrrrr !!!)
En tous cas, d'après les symptômes que tu décrivais, ça ne pouvais pas être ça si je suivais le schéma de l'année 88. J'aurais dû être plus prudent et suivre le bon schéma, celui de 89.
le 05/08/2024 à 00:16
Bonsoir à tous,

wazz, alors, en fait, le capillaire ayant perdu ses propriété de dilatation, le petit pion qui est censé appuyer sur le contact, ne le touchait même plus, que ce soit en position chaude, comme froide, donc définitivement HS.

Cordialement,

GelberVogel
le 05/08/2024 à 06:52
Dixit wazzOui bien sûr, il faut de préférence en monter un quand on passe au R134a, essentiellement à cause des pressions de travail plus élevées qu'avec le R12.
Mais si le schéma montre bien ce switch en L21, en réalité il n'a jamais existé. C'est le schéma de l'année 88 remanié par ma pomme (les légendes en anglais sont retapées par-dessus le schleu, c'est donc moi qui ai pris le parti de l'appeler Hi-Lo pressure switch). Avant ces années-là il n'y en a pas et après non plus, c'est-à-dire qu'il apparaît mystérieusement en 88 et disparaît à nouveau en 89. Porsche avait certainement en projet de l'ajouter, et la personne chargée de mettre à jour le schéma électrique pour le modèle 88 a cru bon de l'ajouter. Je dis ça mais j'en sais rien du tout, à vrai dire, ça vient s'ajouter à quelques autres anomalies des schémas Porsche. Mais moi qui ai un modèle 88, je peux t'assurer que ce switch n'existe pas à la sortie d'usine avec l'option clim.
possible…
j’ai jamais cherché et j’ai toujours vu le soucis sur le capillaire…
par contre la ou je m’étonne, c’est
qu’entre R12 et R134a on a pas des pressions de travail radicalement différentes puisqu’on adapte le
poids de gaz pour justement fonctionner dans les mêmes plages de pression…
la règle a l’époque était que R134a = 80% du poids de R12 (je pourrai rechercher dans mes notes le poids exact que j’avais mis sur la 930) et au final les pressions se
fonctionnement étaient proches.
le 05/08/2024 à 16:50
Claude, en fait il n'y a pas de rapport direct entre la plus faible charge en poids et les pressions de travail des deux gaz. Certes on met moins de charge en R134a, mais la pression de fonctionnement est plus élevée, et c'est en partie ce qui provoque les pannes (fuites) plus fréquentes avec ce gaz, notamment le joint de nez (presse-étoupe) de l'arbre de compresseur qui ne tient pas la pression. Pour en avoir fait les frais, je pense que c'est en partie dû à la sous-capacité de condensation du système. En gros la clim Porsche de ces années est mal conçue. Elle est bien jusqu'à un petit 30°C de température ambiante, à condition de rouler pour évacuer les calories. Par 35°C dans les bouchons ou en ville, les condenseurs sont insuffisants, la pression grimpe et pchiitttttt.
le 06/08/2024 à 08:21
je n’ai pas l’analyse fine que tu as, ma simple expérience étant plus large sur les 964 que sur les G, mais en tout cas les pressions sur ce modèle spécifique restent peu ou prou les mêmes justement parce qu’on adapte la quantité se gaz à mettre dans le circuit.
j’avais un abaque avec les différents gaz avec les adaptations de poids ou par exemple on mettait seulement 90% du poids du R12 quand on passe au R134a pour arriver peu ou prou aux même pouvoir de compression / détente.

si tu as des infos en + ça m’intéresse fortement car j’ai un petit projet en tête…

Revenir à la liste des sujets

Sujet archivé.