role des soupapes de surpression et de sûreté

Message :
le 19/11/2025 à 22:51
bonjour à tous, découvert ce jour que ma soupape de surpression ne comportait pas de piston symbolisé 1 sur le schéma !!
ma targa est une américaine de 1978. lors de mes premiers essais de démarrage sur un banc d'essai externe à la voiture, l'huile s'est retrouvée être en très grande quantité dans le carter bas moteur, au lieu de la bâche à huile. ceci entrainant un excès de fumée à l'échappement, une surpression occasionnant une fuite du spi avec la boite (alors qu'il est neuf) et une non accélération.
le phénomène semble assez logique étant donné la non présence du piston.
Ce que je crois comprendre à la lecture d'un schéma : celle-ci privilégierait la pression de lubrification en limitant le flux d'huile en sortie de radiateur. ai je raison ?
de plus qu'en est il de la soupape de sureté ?
merci de votre aide
le 19/11/2025 à 22:58
Le tube d'espacement a été introduit en 1977 lorsque les ressorts ont été allongés. Il permet d'éviter que le ressort ne se plie. Cela n'a absolument rien à voir avec le circuit d'huile. Vérifiez également le type de bouchons présents ; il en existe deux.
le 19/11/2025 à 23:11
je vais commander chez la rose un nouveau ressort, un guide et un bouchon fileté nouveau modèle puisque nécessaire. mais j'aurais aimé connaitre l'utilité de chacun et si ma version évoquée plus haut est juste ou non
le 19/11/2025 à 23:18
Si j'essaie d'expliquer avec l'outil de traduction, ce ne sera pas bon. Des jeunes Français du coin pourront bientôt vous l'expliquer
le 19/11/2025 à 23:47
Ton aide et tes connaissances étant précieuses Ivan, on les acceptera même en anglais si ça te permet d'être sûr de ce que tu écris !
le 20/11/2025 à 00:09
Le rôle de la soupape de sécurité est de se prémunir contre le blocage éventuel de la soupape de régulation de pression. De plus, si vous installez de nouveaux ressorts, utilisez des bouchons à tête hexagonale. Il est fortement déconseillé d'utiliser des ressorts neufs avec d'anciens bouchons, car cela entraînerait une baisse de la pression d'huile.
le 20/11/2025 à 07:07
Et si je peux me permettre prend tout ca chez porsche... c'est pas plus cher
le 20/11/2025 à 08:17
ok, je prends note, merci à tous les deux pour vos conseils.
le 23/11/2025 à 15:22
J'aurais un chapitre sur mon blog car j'ai eu des soucis avec la soupape de surpression ...impossible , enfin beaucoup de difficulté d'extraire le piston ...concernant ces soupapes ... La soupape de sécurité ( celle qui a un ressort court ) est la soupape qui sert à réguler la pression d'huile , c'est à dire que quand la pression atteint son seuil , le piston ouvre donc régule . La soupape de surpression , celle qui a un long ressort et un tube guide , c'est une soupape By Pass . Elle règle la pression d'huile pour protéger le moteur lors de démarrage à froid et également lorsqu'il y a besoin d'un débit plus important d'huile . Elle sert aussi à maintenir la pression en cas de filtre bouché , c'est à dire quand la pression est élevée , elle s'ouvre et permet de contourner le filtre . Remarque , il est tout à fait normal d'avoir près de 4 bars de pression à froid et une pression basse à chaud , par contre une pression trop basse signifie aussi que le ressort est fatigué .
le 23/11/2025 à 16:42
Coucou la troupe , ça existe ça sur les 3.2l ? C'est juste pour ma connaissance personnelle ...
le 23/11/2025 à 17:13
oui , bien entendu ... depuis le premier 6 cyl au dernier 3.6 et 3.8 ...
le 24/11/2025 à 13:43
Merci Hug
le 04/12/2025 à 17:56
merci Hug 911 (excuse pour le retard) , je viens seulement de lire ton message, je vais le confronter en compréhension avec les documents et explication téléphonique que je viens d'avoir avec Marc-W. c'est pas un petit sujet cette lubrification !
merci à vous deux
le 04/12/2025 à 18:04
Dixit Hug 911J'aurais un chapitre sur mon blog car j'ai eu des soucis avec la soupape de surpression ...impossible , enfin beaucoup de difficulté d'extraire le piston ...concernant ces soupapes ... La soupape de sécurité ( celle qui a un ressort court ) est la soupape qui sert à réguler la pression d'huile , c'est à dire que quand la pression atteint son seuil , le piston ouvre donc régule . La soupape de surpression , celle qui a un long ressort et un tube guide , c'est une soupape By Pass . Elle règle la pression d'huile pour protéger le moteur lors de démarrage à froid et également lorsqu'il y a besoin d'un débit plus important d'huile . Elle sert aussi à maintenir la pression en cas de filtre bouché , c'est à dire quand la pression est élevée , elle s'ouvre et permet de contourner le filtre . Remarque , il est tout à fait normal d'avoir près de 4 bars de pression à froid et une pression basse à chaud , par contre une pression trop basse signifie aussi que le ressort est fatigué .
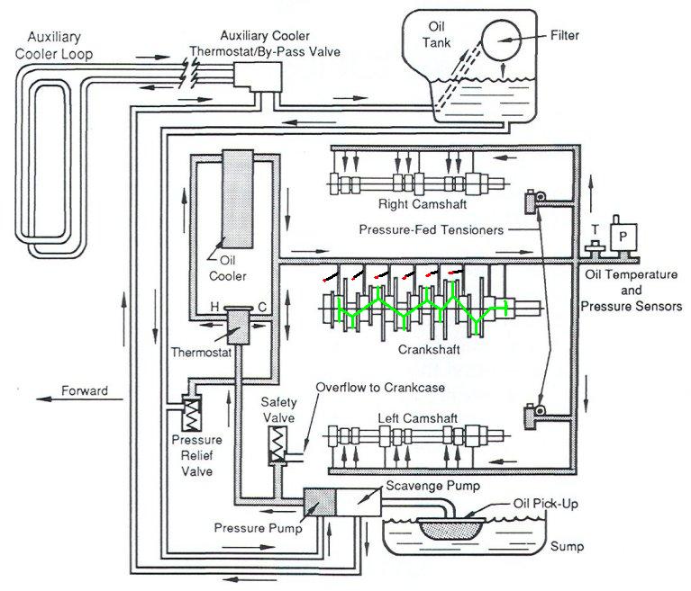
le filtre est sur le retour d huile donc rien a voir avec les soupapes !! il y a une soupape dans le filtre en cas de colmatage .
la soupape de sécurités long ressort est en sortie de pompe si elle s ouvre l huile repart dans le carter elle est tarée a 8 bar et sert a protéger le circuit
la soupape de régulation limite la pression a 6bar quand elle s ouvre l huile retourne dans la conduite d arrivée d huile et pas dans le carter . elle sert a limiter la pression dans le radiateur du moteur a froid quand l huile est trop épaisse .
le 04/12/2025 à 19:05
Oui c'est ça, on voit les deux soupapes illustrées sur ce schéma.
le 05/12/2025 à 12:59
Dixit marc-wle filtre est sur le retour d huile donc rien a voir avec les soupapes !! il y a une soupape dans le filtre en cas de colmatage .
la soupape de sécurités long ressort est en sortie de pompe si elle s ouvre l huile repart dans le carter elle est tarée a 8 bar et sert a protéger le circuit
la soupape de régulation limite la pression a 6bar quand elle s ouvre l huile retourne dans la conduite d arrivée d huile et pas dans le carter . elle sert a limiter la pression dans le radiateur du moteur a froid quand l huile est trop épaisse .
Tout à fait raison , désolé et merci pour la correction , j'aurais du me relire ...sorry ...ressort court c'est la régulation et le long avec guide c'est pour retour carter ...

MINERVA ... un peu de lecture ...BLOG ...BLOG ...
En fait je suis justement en plein dans le sujet et comme je dis j'aurais du me relire ...bref , sur mon blog je viens de poster dans la suite de la révision du moteur , les deux derniers titres " Moteur 29 et Moteur 30 " tout sur ces deux soupapes et ce qu'il m'est arrivé ... bonne lecture .
Message édité le 05/12/2025
Message édité le 05/12/2025
le 05/12/2025 à 17:47
Je viens de lire tes titres de blogs Hug911 ; et c'est édifiant de voir que ta soupape été coincée par un mauvais montage de bouchon et que pour moi elle avait disparue (on se demande comment c'est possible) ! Décidément certaines personnes qui s'autorisent à toucher à des pièces aussi essentielles sont loin de savoir ce qu'elles font ! merci à Wazz pour le schéma et bien sur à Marc qui sait vraiment de quoi il parle et que je remercie pour ces explications par téléphone. Merci aussi à Philbart qui m'a aiguillé dans mes recherches sur ce surplus d'huile dans les carters. Il va peut être enfin tourner ce moteur

Revenir à la liste des sujets