cablage alarme

Message :
le 31/03/2026 à 23:55
Bonjour,
j aurai besoin de conseil pour la pose d une alarme. Je pense que ca doit être la 3eme qui va être posé sur la 911.
Sur les différentes glace de la voiture j ai différents autocollants d alarme:
-Porsche alarme
-Texalarme
et il était montait une alarme SPAL AS80 qui était plus en service a part la centralisé avec télécommande.
A l intérieur de la voiture j ai 2 différents capteurs volumétrique
en haut des montants de parebrise au niveau du ciel de toit (alarme spal)
et des ancien sur les caches latéraux droit et gauche au niveau des tapis de sols (alarme d origine?)

Maintenant je souhaite installé une nouvelle Alarme MED6450, c est a ce moment la que je gratte la tête avec les diffèrent câblage qu' il y a eu sur la voiture.
sur mon relais DME j ai le fils noir qui a était sectionné puis remplacé par un fil qui part se connecter au neiman sur le fil vert


après une petite étude du schémas elec pour les modèles 88 je vois que ce fil noir va du relais DME jusqu' a l alarme d origine pour finir au +15 de la boite a fusible.
Et si j ai bien compris le fil vert sert de + après contact pour la radio

Du coup ma première interrogation, les modèles 88 sont toutes équipées d alarme d origine? Si oui ou se trouve le boitier?
sur ma nouvelle alarme je pense mettre un relais pour réalimenté ce fil qui permettra d avoir la coupure moteur.

MED par rapport au schémas de cette alarme, est possible de servir des contact de portes? Je suis perdu je comprend pas comment peut on se repiqué sur les contact du porte, coffre et capot ( je pense au fil marron blanc aconnecté sur le bleu clair de mon alarme mais je suis pas sure de mon coup)

Merci
Message édité le 31/03/2026
le 01/04/2026 à 06:31
Avaznt de poser cette ernième alarme, est ce que toutes les autres ont été déposées correctement sans laisser de risque quelconque ??? parce q'uil est statistiquement prouvé qu'une alarme rajoutée provoque au bout de 25 ans des ennuis toujours compliqués à solutionner (coupures aléatoires, soucis de démarrage... ) alors entasser les coupures les unes par dessus les autres sur un faisceau raponcé ou alors des cosses à sertir... mon Dieu je n'aimerais pas être l'éléctricien qui aura un jour cette auto à réparer...

retire déjà tout ce qui a été rajouté, proprement, et après tu te poseras la question de remettre UNE alarme sans doute SRA4 pour faire plaisir à ton assureur et même si on sait tous que celà ne sert aujourd'hui plus à rien.
le 01/04/2026 à 07:58
J ai fini de déposer la spal (la partie anti démarrage etait déposé ). La spal a été posée correctement sûrement partie anti démarrage un bon pro ( tout le faisceau sous gaine, tout les fils étamés)
je n ai pas vu de trace de texalarme et si il y a une alarme d origine, je ne sais pas où elle se trouve et je galère un peu pour retrouver les connecteurs par rapports au schéma.
A part le la reprise du fil du relais dme sur le neiman, tout le faisceau et propre.
pour info cela fait 26ans que je elec bâtiment/domotique/photovoltaique, et 5 ans en dépannage électroménager
le 01/04/2026 à 10:16
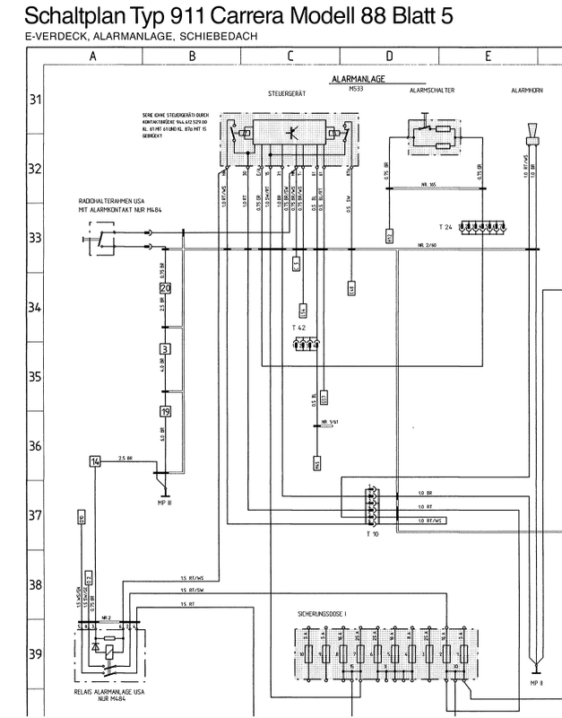
Boîtier d'alarme d'origine en cM6 sur le schéma de localisation des composants pour l'année 88. Donc sous la baie de parebrise côté passager. Tu n'as pas ces schémas ?
le 01/04/2026 à 11:32
Je n ai pas vu ce fichier, il se trouve dans le manuel d atelier 3,2l?
le 01/04/2026 à 12:17
Il doit être en allemand, comme le reste des schémas de l'année 88 dans le gros fichier zip. Cela dit, à partir de ces fichiers, j'ai effacé l'allemand et tout remis ... en anglais. Désolé pour le français. J'ai aussi partiellement mis en couleurs les schémas électriques en choisissant une couleur par fonction.

Voici le jpeg de la planche où figurent les localisations. Les quelques textes en rouge ou en bleu sont des corrections. Les schémas usine ne sont malheureusement pas exempts d'erreurs. Clic droit sur l'image, ouvrir dans un autre onglet et tu devrais avoir le fichier en pleine résolution. Tu peux alors l'enregistrer sur ton PC.
le 01/04/2026 à 14:14
Merci , je vais étudier tout ça
Message édité le 01/04/2026
le 02/04/2026 à 22:02
Un grand merci pour vos conseils, il y avait bien encore l alarme d origine connecté


Du coup pour reposer ma nouvelle alarme j aimerai me reprendre sur ce faisceau mais j aurai des question sur certain fils que je ne comprend pas leur fonction...
Sur l alarme d origine j ai ces bornes:
HN : allumage antibrouillard et clignotant, sur le schémas il y a un relais USA... comment cela fonctionne si il n y a pas de relais?
Klaxon
30: alimentation 12V
E/A: armement alarme sur inter porte conducteur ?
15: + après contact
31: masse
m: inter coffre
t-: inter porte
61 bleu et bleu rouge: alim par l alternateur pour indiquer que le moteur tourne
87a: vers relais DME


si vous pouvez m expliquer ces différentes connections, je suis complément perdu...
En plus ils annoncent un magnifique weekend et la voiture est désossée
merci
Message édité le 02/04/2026
Message édité le 03/04/2026
le 03/04/2026 à 10:44
Je pense que tu as tout bien deviné. Puisque tu n'as pas le relais US, oublie-le. Fais comme si toute la partie à l'extrême-gauche du schéma n'existait pas.

Voici ma propre liste.

HN (horn) c'est le fil rouge/blanc qui va au coté + de la sirène, l'autre côté (masse) étant relié au point de masse MP II.

30 : fil rouge relié au plus permanent via la broche 4 du connecteur T10.

E/A : oui, c'est le fil vert qui va au contact à clé dans la tranche de portière. Via la broche 4 du connecteur T24.

15 : fil rouge/noir relié au + après contact.

31 : fil marron relié au point de masse MP II via la broche 2 du connecteur T10.

M : fil marron/blanc allant au contact "chaud" du coffre avant via la broche 2 du connecteur T1. Déclenche l'alarme si elle est armée et que le contact se ferme.

T : fil marron/blanc allant aux contacts "chauds" des portières. Même principe que le contact du coffre avant.

61 : bleu/rouge allant au voyant témoin de charge batterie.

61 : bleu allant au D+ de l'alternateur (via la broche 11 du connecteur T15

87a : noir allant à la broche 86 du relais du DME via la broche 4 du connecteur T54. C'est lui qui sert d'anti-démarrage. Car si aucun plus n'est envoyé sur ce fil à la mise du contact, le relais du DME ne colle pas.

Je n'ai pas bien compris le rôle des deux liaisons 61. En plus elles ont la même numérotation. Mais peu importe, il faut câbler comme sur le schéma.

A propos de schéma, si tu m'envoies ton adresse mail par MP, je peux t'adresser un lien transfernow avec un zip contenant mes schémas mis en anglais et en couleur. Ce sont les mêmes que ceux de la planche allemande que tu postes plus haut, mais ils sont légendés en anglais et partiellement mis en couleur, avec quelques rectifications que j'ai apportées.
le 03/04/2026 à 11:54
Au sujet des branchements des Alarmes, il est conseillé d'être discret...
Hum...
le 03/04/2026 à 12:54
Sur de la technologie des années 80 ? T'as le sens de l'humour.
le 03/04/2026 à 13:51
Je pensais juste à la voiture de Seb ...
le 03/04/2026 à 22:47
Merci encore pour vos conseils, j ai réussi à brancher cette foutu alarme
Contrairement au VW il y a un sacré tas de fils qui font des aller et retour, pas étonnant qu’il restait plus de fils pour emmener le neiman à droite 😆
grâce à vous j ai pu libérer ma belle mère que j’avais enfermé dans la voiture pour la garder
Merci pour elle
le 06/04/2026 à 15:53
En parcourant le forum , je viens de remarquer ce sujet ... tout est sur mon blog fraichement posté ce jour ... bonne lecture et bon boulot . Il y aura la suite concernant le DME et tous le reste du circuit mais avec ce qu'il y a tu vas trouver pas mal .
le 17/04/2026 à 21:08
Dixit wazzJe pense que tu as tout bien deviné. Puisque tu n'as pas le relais US, oublie-le. Fais comme si toute la partie à l'extrême-gauche du schéma n'existait pas.

Voici ma propre liste.

HN (horn) c'est le fil rouge/blanc qui va au coté + de la sirène, l'autre côté (masse) étant relié au point de masse MP II.

30 : fil rouge relié au plus permanent via la broche 4 du connecteur T10.

E/A : oui, c'est le fil vert qui va au contact à clé dans la tranche de portière. Via la broche 4 du connecteur T24.

15 : fil rouge/noir relié au + après contact.

31 : fil marron relié au point de masse MP II via la broche 2 du connecteur T10.

M : fil marron/blanc allant au contact "chaud" du coffre avant via la broche 2 du connecteur T1. Déclenche l'alarme si elle est armée et que le contact se ferme.

T : fil marron/blanc allant aux contacts "chauds" des portières. Même principe que le contact du coffre avant.

61 : bleu/rouge allant au voyant témoin de charge batterie.

61 : bleu allant au D+ de l'alternateur (via la broche 11 du connecteur T15

87a : noir allant à la broche 86 du relais du DME via la broche 4 du connecteur T54. C'est lui qui sert d'anti-démarrage. Car si aucun plus n'est envoyé sur ce fil à la mise du contact, le relais du DME ne colle pas.

Je n'ai pas bien compris le rôle des deux liaisons 61. En plus elles ont la même numérotation. Mais peu importe, il faut câbler comme sur le schéma.

A propos de schéma, si tu m'envoies ton adresse mail par MP, je peux t'adresser un lien transfernow avec un zip contenant mes schémas mis en anglais et en couleur. Ce sont les mêmes que ceux de la planche allemande que tu postes plus haut, mais ils sont légendés en anglais et partiellement mis en couleur, avec quelques rectifications que j'ai apportées.
J'y ai passé des soirées , une alarme supplémentaire que j'ai retirée et celle d'origine que j'ai aussi retirée . Du cafouillage dans le circuit ... deux jumps pour by passer l'origine et tout comme toi question ?? pourquoi le 61a et le 61 alternateur ??? pas compris le but ni l'effet ...? N'ayant pas le moteur de remonté ... donc pas de masse connexion sur pipe admission , celle qui fait fonctionner le relais DME en 85 ... il m'a fallu des nuits noires pour en final faire tilt ... et comprendre pourquoi mon relais ne fonctionnait ...enfin c'était enrichissant .

Revenir à la liste des sujets